FRICO AR315E14 - Istruzioni
Manuale d'uso FRICO AR315E14
Sommario
AR 300 E/W 54 IT Raccomandazioni generali Leggere attentamente queste istruzioni prima di installare e utilizzare l'unità. Conservare questo manuale per un futuro utilizzo. La garanzia è valida solo se le unità vengono utilizzate come indicato dal costruttore e seguendo le istruzioni operative e di ...
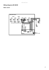
AR 300 E/W 55 IT Collegamento della batteria dell’acqua di riscaldamento (AR300W) Il lavoro deve essere eseguito da un installatore autorizzato. La batteria dell'acqua di riscaldamento è formata da tubi di rame con alette in alluminio ed è predisposta per l'attacco a un impianto a circuito chiuso di...
AR 300 E/W 57 IT Sicurezza • Assicurarsi che la zona intorno alle griglie di ripresa e di mandata sia libera da qualsiasi cosa le possa ostruire! • Durante il funzionamento le superici dell'unità sono molto calde! • L'unità non deve essere coperta integralmente o parzialmente con stoffa o materiali ...
 
                                 
                             
                             
                             
                             
                             
                             
                             
                             
                             
                             
                             
                             
                             
                                                                 
                                                                 
                                                                 
                                                                 
                                                                 
                                                                 
                                                                 
                                                                