FRICO AR320E18 - Manuale d'uso
 
                
                                    Riscaldatore FRICO AR320E18 – Manuale d'uso, leggi gratuitamente online in formato PDF. Speriamo che questo ti aiuti a risolvere eventuali dubbi. Se hai ulteriori domande, contattaci tramite il modulo di contatto.
Indice:
- Pagina 5 – Istruzioni operative e di installazione
- Pagina 6 – IT; Assistenza, riparazioni e manutenzione
- Pagina 8 – Sicurezza; • Assicurarsi che la zona intorno alle; Controllo; L’allarme è indicato con un LED rosso.; Regolazione; passa ad alta velocità.
- Pagina 10 – Vedere le igure a pagina 5
Инструкция 
по эксплуатации 
Электрическая тепловая завеса FRICO AR320E18
Цены на товар на сайте:
http://www.vseinstrumenti.ru/klimat/teplovie_zavesi/elektricheskie/frico/ar320e18/
Отзывы и обсуждения товара на сайте:
http://www.vseinstrumenti.ru/klimat/teplovie_zavesi/elektricheskie/frico/ar320e18/#tab-Responses
"Caricamento dell'istruzione" significa che è necessario attendere finché il file non è caricato e pronto per la lettura online. Alcune istruzioni sono molto grandi e il tempo di caricamento dipende dalla velocità della tua connessione a Internet.
Sommario
AR 300 E/W 54 IT Raccomandazioni generali Leggere attentamente queste istruzioni prima di installare e utilizzare l'unità. Conservare questo manuale per un futuro utilizzo. La garanzia è valida solo se le unità vengono utilizzate come indicato dal costruttore e seguendo le istruzioni operative e di ...
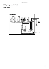
AR 300 E/W 55 IT Collegamento della batteria dell’acqua di riscaldamento (AR300W) Il lavoro deve essere eseguito da un installatore autorizzato. La batteria dell'acqua di riscaldamento è formata da tubi di rame con alette in alluminio ed è predisposta per l'attacco a un impianto a circuito chiuso di...
AR 300 E/W 57 IT Sicurezza • Assicurarsi che la zona intorno alle griglie di ripresa e di mandata sia libera da qualsiasi cosa le possa ostruire! • Durante il funzionamento le superici dell'unità sono molto calde! • L'unità non deve essere coperta integralmente o parzialmente con stoffa o materiali ...
 
                     
                     
                     
                     
                     
                     
                     
                     
                     
                     
                     
                     
                     
                                                                         
                                                                         
                                                                         
                                                                         
                                                                         
                                                                         
                                                                         
                                                                        