Pagina 3 - De Dietrich; ISTRUZIONI DESTINATE ALL’UTENTE; De Dietrich
                                                                                                                        30 71.06199.02 - IT ISTRUZIONI DESTINATE ALL’UTENTE Gentile Cliente,la nostra Azienda ritiene che la Sua nuova caldaia soddisferà tutte le Sue esigenze.L’acquisto di un prodotto De Dietrich garantisce quanto Lei si aspetta: un buon funzionamento ed un uso semplice e razionale.Quello che Le chiediamo...
                                                                                                             
                                                                                            
                                    Pagina 4 - AVVERTENZE PRIMA DELL’INSTALLAZIONE
                                                                                                                        31 71.06199.02 - IT ISTRUZIONI DESTINATE ALL’UTENTE Questa caldaia serve a riscaldare l’acqua ad una temperatura inferiore a quella di ebollizione a pressione atmosferica. Essa deve essere allacciata ad un impianto di riscaldamento e ad una rete di distribuzione di acqua calda sanitaria, com-patibil...
                                                                                                             
                                                                                            
                                    Pagina 5 - AVVERTENZA; MESSA IN FUNZIONE DELLA CALDAIA; LEGENDA TASTI; LEGENDA SIMBOLI
                                                                                                                        32 71.06199.02 - IT ISTRUZIONI DESTINATE ALL’UTENTE Procedere come di seguito descritto per le corrette operazioni di accensione:1) alimentare la caldaia elettricamente;2) aprire il rubinetto del gas;3) agire sul tasto ( ) e predisporre la caldaia in Estate ( ), Inverno ( ) o solo riscaldamento ( );...
                                                                                                             
                                                                                            
                                    Pagina 6 - REGOLAZIONE DELLA TEMPERATURA AMBIENTE E DELL’ACQUA SANITARIA; RIEMPIMENTO IMPIANTO
                                                                                                                        33 71.06199.02 - IT ISTRUZIONI DESTINATE ALL’UTENTE 4. REGOLAZIONE DELLA TEMPERATURA AMBIENTE E DELL’ACQUA SANITARIA L’impianto deve essere dotato di termostato ambiente (DPR 26 Agosto 1993 n° 412 articolo 7 comma 6) per il controllo della temperatura nei locali. La regolazione della temperatura amb...
                                                                                                             
                                                                                            
                                    Pagina 7 - SPEGNIMENTO DELLA CALDAIA; ARRESTO PROLUNGATO DELL’IMPIANTO. PROTEZIONE AL GELO
                                                                                                                        34 71.06199.02 - IT ISTRUZIONI DESTINATE ALL’UTENTE Per lo spegnimento della caldaia occorre togliere l’alimentazione elettrica dell’apparecchio. Nel modo di funzionamento “SPENTO” (paragrafo 5) la caldaia rimane spenta (il display visualizza la scritta OFF) ma i circuiti elettrici restano in tensio...
                                                                                                             
                                                                                            
                                    Pagina 8 - SEGNALAZIONI-INTERVENTO DISPOSITIVI DI SICUREZZA; Anomalie
                                                                                                                        35 71.06199.02 - IT ISTRUZIONI DESTINATE ALL’UTENTE 10. SEGNALAZIONI-INTERVENTO DISPOSITIVI DI SICUREZZA NOTA: in caso di anomalia la retroilluminazione del display lampeggia in sincronia con il codice di errore visualizzato. Per garantire alla caldaia una perfetta eficienza funzionale e di sicurezz...
                                                                                                             
                                                                                            
                                    Pagina 9 - AVVERTENZA POMPA SUPPLEMENTARE; AVVERTENZE GENERALI
                                                                                                                        36 71.06199.02 - IT ISTRUZIONI DESTINATE ALL’INSTALLATORE Le note ed istruzioni tecniche che seguono sono rivolte agli installatori per dar loro la possibilità di effettuare una perfetta installazione. Le istruzioni riguardanti l’accensione e l’utilizzo della caldaia sono contenute nella parte desti...
                                                                                                             
                                                                                            
                                    Pagina 10 - AVVERTENZE PRIMA DELL’INSTALLAZIONE; IMPORTANTE
                                                                                                                        37 71.06199.02 - IT ISTRUZIONI DESTINATE ALL’INSTALLATORE Questa caldaia serve a riscaldare l’acqua ad una temperatura inferiore a quella di ebollizione a pressione atmosferica. Essa deve essere allacciata ad un impianto di riscaldamento e ad una rete di distribuzione di acqua calda sanitaria, com- ...
                                                                                                             
                                                                                            
                                    Pagina 11 - NOTA PER IL VASO DI ESPANSIONE
                                                                                                                        38 71.06199.02 - IT ISTRUZIONI DESTINATE ALL’INSTALLATORE NOTA PER IL VASO DI ESPANSIONE La caldaia ha di serie un vaso di espansione della capacità di 7,5 litri con una pressione di precarica di 1 bar. Il volume di acqua totale massimo dell’impianto è determinato secondo la pressione idrostatica e ...
                                                                                                             
                                                                                            
                                    Pagina 12 - DIMENSIONI CALDAIA; INSTALLAZIONE DEI CONDOTTI DI SCARICO - ASPIRAZIONE; Modello caldaia; Modello 24 BIC FF
                                                                                                                        39 71.06199.02 - IT ISTRUZIONI DESTINATE ALL’INSTALLATORE 14. DIMENSIONI CALDAIA 15. DIMENSIONI CALDAIA Figura 5 24 BIC FF 24 BIC CG_1848 / 1104_0702 CG_1848 / 1104_0703 16. INSTALLAZIONE DEI CONDOTTI DI SCARICO - ASPIRAZIONE Modello caldaia Lunghezza (m) Utilizzo DIAFRAMMA su ASPIRAZIONE A 24 BIC F...
                                                                                                             
                                                                                            
                                    Pagina 13 - ESEMPI D’INSTALLAZIONE CON CONDOTTI ORIZZONTALI
                                                                                                                        40 71.06199.02 - IT ISTRUZIONI DESTINATE ALL’INSTALLATORE 16.1 ESEMPI D’INSTALLAZIONE CON CONDOTTI ORIZZONTALI 16.2 ESEMPI D’INSTALLAZIONE CON CANNE FUMARIE DI TIPO C42 16.3 ESEMPI D’INSTALLAZIONE CON CONDOTTI VERTICALI L’installazione può essere eseguita sia con tetto inclinato che con tetto piano ...
                                                                                                             
                                                                                            
                                    Pagina 14 - Modello
                                                                                                                        41 71.06199.02 - IT ISTRUZIONI DESTINATE ALL’INSTALLATORE … CONDOTTI DI SCARICO-ASPIRAZIONE SEPARATI Questo tipo di condotto permette lo scarico dei combusti sia all’esterno dell’ediicio, sia in canne fumarie singole.L’aspirazione dell’aria comburente può essere effettuata in zone diverse rispetto a...
                                                                                                             
                                                                                            
                                    Pagina 15 - INGOMBRO SCARICHI SEPARATI
                                                                                                                        42 71.06199.02 - IT ISTRUZIONI DESTINATE ALL’INSTALLATORE 16.5 ESEMPI D’INSTALLAZIONE CON CONDOTTI SEPARATI ORIZZONTALI - C82 IMPORTANTE - La pendenza minima, verso l’esterno, del condotto di scarico deve essere di 1 cm per metro di lunghezza. In caso d’installazione del kit raccogli condensa la pen...
                                                                                                             
                                                                                            
                                    Pagina 16 - ALLACCIAMENTO ELETTRICO
                                                                                                                        43 71.06199.02 - IT ISTRUZIONI DESTINATE ALL’INSTALLATORE 17. ALLACCIAMENTO ELETTRICO 18. COLLEGAMENTO DEL TERMOSTATO AMBIENTE (Vedere DPR 26 Agosto 1993 n° 412) • accedere alla morsettiera di alimentazione (igura 9) come descritto al capitolo precedente;• togliere il ponticello presente sui morsett...
                                                                                                             
                                                                                            
                                    Pagina 17 - MODALITÀ DI CAMBIO GAS; ATTENZIONE; valvola gas
                                                                                                                        44 71.06199.02 - IT ISTRUZIONI DESTINATE ALL’INSTALLATORE 19. MODALITÀ DI CAMBIO GAS La caldaia può essere trasformata per l’uso a gas metano ( G. 20 ) o a gas liquido ( G. 31 ) a cura del Servizio di Assistenza Tecnica autorizzato. Le operazioni da eseguire in sequenza sono le seguenti: A) sostituz...
                                                                                                             
                                                                                            
                                    Pagina 18 - FUNZIONE DI TARATURA DELLA VALVOLA GAS; Nota
                                                                                                                        45 71.06199.02 - IT ISTRUZIONI DESTINATE ALL’INSTALLATORE 19.1 FUNZIONE DI TARATURA DELLA VALVOLA GAS Nota La funzione si disattiva automaticamente dopo un tempo di 15 minuti al termine del quale la scheda elettronica ritorna allo stato di funzionamento precedente all’attivazione della funzione stes...
                                                                                                             
                                                                                            
                                    Pagina 20 - IMPOSTAZIONE PARAMETRI; DISPOSITIVI DI REGOLAZIONE E SICUREZZA
                                                                                                                        47 71.06199.02 - IT ISTRUZIONI DESTINATE ALL’INSTALLATORE Descrizione parametri Impostazioni di fabbrica 24 BIC FF 24 BIC F01 Tipo di caldaia 10 = camera stagna - 20 = camera aperta 10 20 F02 Tipo di gas utilizzato 00 = METANO 01 = GPL 02 = METANO (CON DIAFRAMMA GAS) 02 F03 Sistema idraulico 15 F04 ...
                                                                                                             
                                                                                            
                                    Pagina 22 - VERIFICA DEI PARAMETRI DI COMBUSTIONE
                                                                                                                        49 71.06199.02 - IT ISTRUZIONI DESTINATE ALL’INSTALLATORE Per la misura in opera del rendimento di combustione e dell’igienicità dei prodotti di combustione, come disposto dal DPR 26 Agosto 1993 n° 412, la caldaia è dotata di due prese destinate a tale uso speciico.Una presa è collegata al circuito ...
                                                                                                             
                                                                                            
                                    Pagina 23 - COLLEGAMENTO DELLA SONDA ESTERNA
                                                                                                                        50 71.06199.02 - IT ISTRUZIONI DESTINATE ALL’INSTALLATORE 26. COLLEGAMENTO DELLA SONDA ESTERNA Sul cablaggio di cavi che escono dal cruscotto, ci sono due cavetti di colore ROSSO dotati di copri-faston di testa.Collegare la sonda esterna ai capi di questi due cavetti.Con sonda esterna collegata è po...
                                                                                                             
                                                                                            
                                    Pagina 24 - AVVERTENZE; MANUTENZIONE ANNUALE; SVUOTAMENTO DEL CIRCUITO CALDAIA E DEL BOLLITORE
                                                                                                                        51 71.06199.02 - IT ISTRUZIONI DESTINATE ALL’INSTALLATORE Allo scopo di assicurare un’eficienza ottimale della caldaia è necessario effettuare annualmente i seguenti controlli: • veriica dell’aspetto e della tenuta delle guarnizioni del circuito gas e del circuito di combustione; • veriica dello sta...
                                                                                                             
                                                                                            
                                    Pagina 25 - PULIZIA DEI FILTRI; PULIZIA DAL CALCARE DEL CIRCUITO SANITARIO; SMONTAGGIO DELLO SCAMBIATORE ACQUA-ACQUA
                                                                                                                        52 71.06199.02 - IT ISTRUZIONI DESTINATE ALL’INSTALLATORE I iltri dell’acqua sanitaria e del circuito di riscaldamento sono alloggiati all’interno di apposite cartucce estraibili. La car-tuccia del circuito di riscaldamento è posizionata sul ritorno del riscaldamento (igura 15F). Per la pulizia dei ...
                                                                                                             
                                                                                            
                                    Pagina 26 - SMONTAGGIO ANODO BOLLITORE
                                                                                                                        53 71.06199.02 - IT ISTRUZIONI DESTINATE ALL’INSTALLATORE Veriicare annualmente lo stato dell’anodo protettivo in ma-gnesio (prima di procedere svuotare il circuito del bollitore utilizzando l’apposito rubinetto di scarico). Per smontare il gruppo anodo togliere la clip di issaggio della sonda bolli...
                                                                                                             
                                                                                            
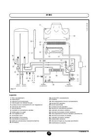
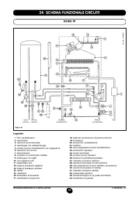
                                    Pagina 27 - SCHEMA FUNZIONALE CIRCUITI
                                                                                                                        54 71.06199.02 - IT ISTRUZIONI DESTINATE ALL’INSTALLATORE 34. SCHEMA FUNZIONALE CIRCUITI 24 BIC FF Legenda: 1 iltro riscaldamento 2 manometro 3 valvola 3 vie motorizzata 4 valvola gas con diaframma gas 5 pompa circuito riscaldamento con degasatore 6 valvola di non ritorno 7 disconnettore 8 rubinetto...
                                                                                                             
                                                                                            
                                    Pagina 29 - SCHEMA COLLEGAMENTO CONNETTORI; Color
                                                                                                                        56 71.06199.02 - IT ISTRUZIONI DESTINATE ALL’INSTALLATORE 35. SCHEMA COLLEGAMENTO CONNETTORI 24 BIC FF Color e cavetti C = Celeste M = Marr one N = Ner o R = Rosso G/V = Giallo/V er de B = Bianco V = V er de
                                                                                                             
                                                                                            
                                    Pagina 31 - CARATTERISTICHE TECNICHE
                                                                                                                        58 71.06199.02 - IT ISTRUZIONI DESTINATE ALL’INSTALLATORE 36. CARATTERISTICHE TECNICHE DE DIETRICH , nella costante azione di miglioramento dei prodotti, si riserva la possibilità di modiicare i dati espressi in questa documentazione in qualsiasi momento e senza preavviso. La presente documentazione...