Baxi SLIM HPS 1.99 - Manuale d'uso
 
                
                                    Caldaia Baxi SLIM HPS 1.99 – Manuale d'uso, leggi gratuitamente online in formato PDF. Speriamo che questo ti aiuti a risolvere eventuali dubbi. Se hai ulteriori domande, contattaci tramite il modulo di contatto.
Indice:
- Pagina 2 – PER L’INSTALLATORE; INDICE; DESCRIZIONE DELL’APPARECCHIO; IMPORTANTE; terra sia collegato ad un buon impianto di terra.; SLIM
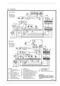
- Pagina 3 – DESCRIZIONE DELL’ APPARECCHIO
- Pagina 4 – INSTALLAZIONE
- Pagina 5 – RUS
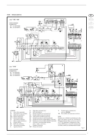
- Pagina 8 – CARATTERISTICHE
- Pagina 10 – USO E MANUTENZIONE
- Pagina 12 – AVVERTENZE; ACCENSIONE E FUNZIONAMENTO; PER L’UTENTE
IT
RUS
FR
ENG
"Caricamento dell'istruzione" significa che è necessario attendere finché il file non è caricato e pronto per la lettura online. Alcune istruzioni sono molto grandi e il tempo di caricamento dipende dalla velocità della tua connessione a Internet.
Sommario
PER L’INSTALLATORE INDICE 1 DESCRIZIONE DELL’APPARECCHIO . . . . . . . . . . . . . . . . . . . . . . . . . . . . . . . . . . . . . . . . . . . . . . . . . . . . . . . . . . . . pag. 3 2 INSTALLAZIONE . . . . . . . . . . . . . . . . . . . . . . . . . . . . . . . . . . . . . . . . . . . . . . . . . . ...
1.1 INTRODUZIONE Le “Slim HPS” sono dei generatori ad ac- qua calda adatti per impianti di riscaldamen-to di media potenzialità. Sono complete di tutti gli organi di sicurezza e di controllo pre-visti dalle Norme UNI-CIG ed in linea con idett ami delle direttive europee2009/142/CEE, 2004/108/CEE,200...
L'installazione deve intendersi fissa e dovràessere effettuata esclusivamente da dittespecializzate e qualificate, secondo quantoprescrive la Legge 46/90, ottemperando atutte le istruzioni e disposizioni riportate inquesto manuale. Si dovranno inoltre osservare tutte le dispo-sizioni dei Vigili del ...
 
                     
                     
                     
                     
                     
                     
                     
                     
                     
                     
                     
                     
                     
                     
                     
                     
                     
                     
                                                                         
                                                                         
                                                                         
                                                                         
                                                                         
                                                                         
                                                                         
                                                                        